潤滑油過濾
潤滑油(Lubricatingoil):
主要作用是保護機械的潤滑劑,主要起潤滑、冷卻、防銹、清潔、密封和緩沖等作用。
潤滑油在設備的使用期間,會因設備的磨損進入大量的機械雜質、水分,同時空氣中含有大量的水分,設備中的潤滑油不可長期使用。
潤滑油過濾:
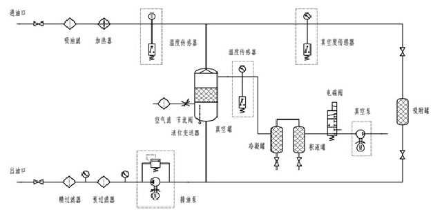
潤滑油濾油機,主要是針對污染的潤滑油進行處理,經過工程師鑒定,潤滑油加熱到65攝氏度里面的水分才可以蒸發,通過意大利三維立體閃蒸技術,除去油品中的水分。機械雜質我們的處理方式就比較簡單了,通過壓力,使油品通過微笑的空隙,雜質自然就會被過濾掉了,現今,常用的過濾的精度有1微米、3微米、5微米、不等的過濾精度。
潤滑油除水、除雜質原理圖:



